活性炭在脱硫中的应用——脱除二氧化硫的工艺流程
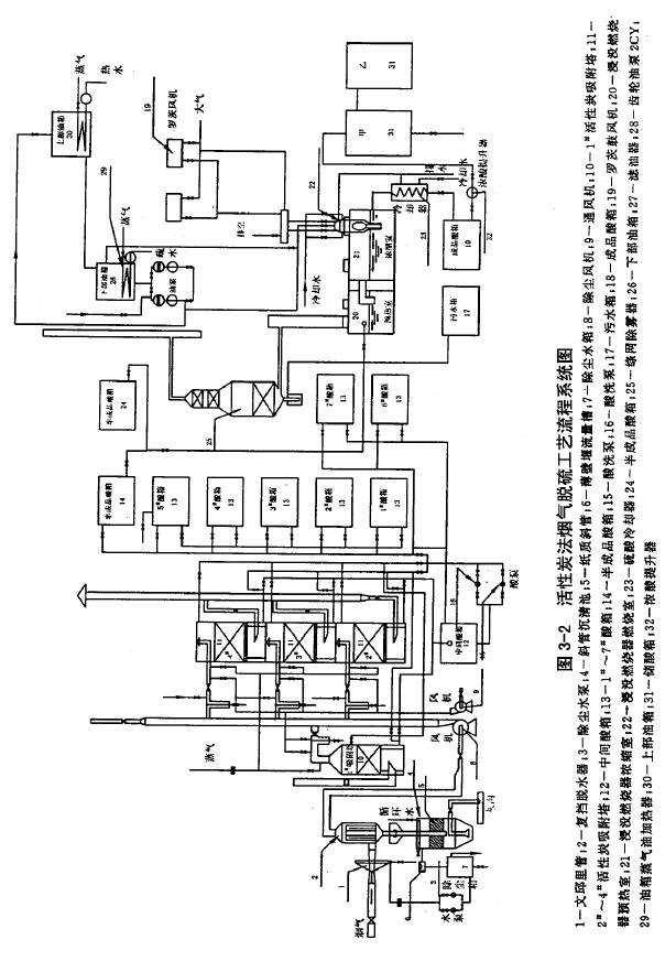
脱除二氧化硫和脱除硫化氢的原理是不一样的。一个是催化氧化,一个是催化分解。下面我们以松木坪发电厂为例,对脱硫工艺进行介绍。这个厂共有两台130t/h煤粉锅炉,每台锅炉排烟量为15万Nm3/h。在做中间试验时,取一台锅炉总烟量的1/30,即5000Nm3/h。烟气中温度T=140℃、SO2含量4500x10-6、O2含量≥2%、尘30g/Nm3,经过干式旋风除尘器(除尘效率为80%左右),除尘后进入脱硫系统,此时烟气温度T=130℃、O2含量5%左右、SO2含量3000-4500x10-6、尘8g/Nm3左右。烟气经喷管集尘,复挡脱水器捕滴脱水,使烟气温度降低到50℃左右,含尘预计0.1-0.2g/Nm3左右,H2O含量8%-10%,SO2含量在2500-4000x10-6,从复挡出来的烟气,由鼓凤机升压进入固定床活性炭吸附塔,此时烟气温度上升到60-65℃左右,经过吸附塔出来的烟气排入烟囱,这时SO2含量≤350x10-6,含尘量由于2m厚的活性炭层的过滤接近于0,烟气温度50℃左右,当吸附塔吸收饱和后,由通风机打入空气以减少碘的流失,然后由中间酸箱经酸泵将酸(或凝结水)打入吸附塔进行酸洗,酸洗后的酸放入中间酸箱经酸泵打入1#、2#、3#、4#等酸箱,经5级洗涤硫酸浓度达到20%左右,然后打入半成品酸箱。浓度为20%的硫酸经浸没燃烧浓缩到浓度70%的硫酸。再经酸冷却器排入成品箱,然后打入30t储酸箱,贮存待运。
中间试验装置的主要设备列于表3-3,工艺流程系统见图3-2。
.jpg)

图3-2活性炭法烟气脱硫工艺流程系统图
