活性炭在脱硫中的应用——活性炭烟气脱硫的工艺条件

发布时间:2016/10/28 16:11:13 浏览次数:1538
文章来源:嵩山科技网络部 作者:嵩山科技小编

 

活性炭在脱硫中的应用——活性炭烟气脱硫的工艺条件

 

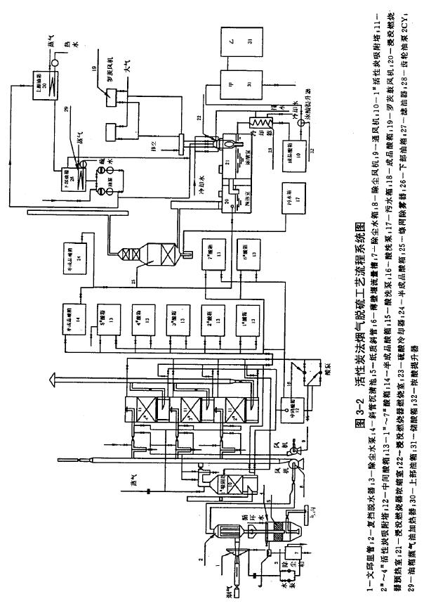
活性炭法烟气脱硫工艺流程系统图见图3-2

1. 工艺条件

1烟气成分:松木坪电厂的锅炉排烟成分如下:

O2

N2

CO2

H2O

SO2

5.2%

61.8%

22.7%

10.1%

0.2-0.35%

 

烟气成分中氧、二氧化硫、水分均合乎活性炭吸附和催化的较好反应条件。

2烟气温度:除尘风机后烟气温度可以大于50℃

3活性炭床层温度:烟气水分为10%对其活性炭床层温度需≥46.5℃,以免烟气中水蒸气被冷凝出来增加活性炭床的湿度。

如果我们用含碘炭作催化剂,床层温度不得超过120℃,以免引起碘升华。

2. 活性炭吸附塔的蒸气加热湿态启动

在启动条件试验中我们经历了热风加热启动的失败而确定了蒸气加热湿态启动的工艺条件。蒸气加热湿态启动方法要点是在活性炭吸附塔酸洗后就通入压力为105Pa饱和蒸气加热床层,蒸气流量300kg/h,在50min内可将温度提高到98℃左右,保持通气30min,使床层各部充分被蒸气加热,总的时间为80min左右,总计送入床的热量为750MJ。床温升高到98℃左右时就可以通入烟气,这时估计每立方温度为50℃的烟气只能带走15g左右水分。因此被加热床层将放出它蓄积的热量。其中一部分用于补偿床层水分蒸发所需的热量,另一部分用于提高烟气温度所需的热量。烟气温度提高又增加了携带水分的能力,这样床层温度的降低受到烟气携带水分能力的限制,使床层温度保持在烟气饱和温度以上。由于这个作用床层水分也不至于损失过多,估计活性炭床层中的炭的蓄热量总共可以放出420MJ,这样总计有可能蒸发出130kg水分,占含水量的.,。当烟气中二氧化硫在活性炭床层中被氧化成二氧化硫并被吸收到水中时,反应热又进一步蒸发去床层内的水分,同时床层温度也得以维持。经过一系列试验,归纳出蒸气加热湿态启动的工艺条件为:

 

1)在启动前活性炭床层需经充分洗涤,使*洗出的酸浓度达到3%左右。

2)用100kPa饱和蒸气加热床层,当温度达到98℃左右保持30min,总时间80min左右。

3)活性炭吸附塔在再生期间应防止烟气漏入。

4)烟气含氧量>2%-3%。

5)烟气中水分应在8%左右。

活性炭床层阻力问题:

根据运转时测试结合计算整理对于采用浸泡水洗的4mm活性炭床层在正常条件下,床层阻力公式如下:

字体大小[ ]

  河南嵩山科技有限公司   版权所有  地址:河南省巩义市东周路
电话:0371-66550288  传真:0371-66550299    手机:13643866137
网址:http://www.hnsslc.com/  手机版   管理入口
备案号:豫ICP备18027134号-1     技术支持:巩义企业网

豫公网安备 41910102000108号      网站地图